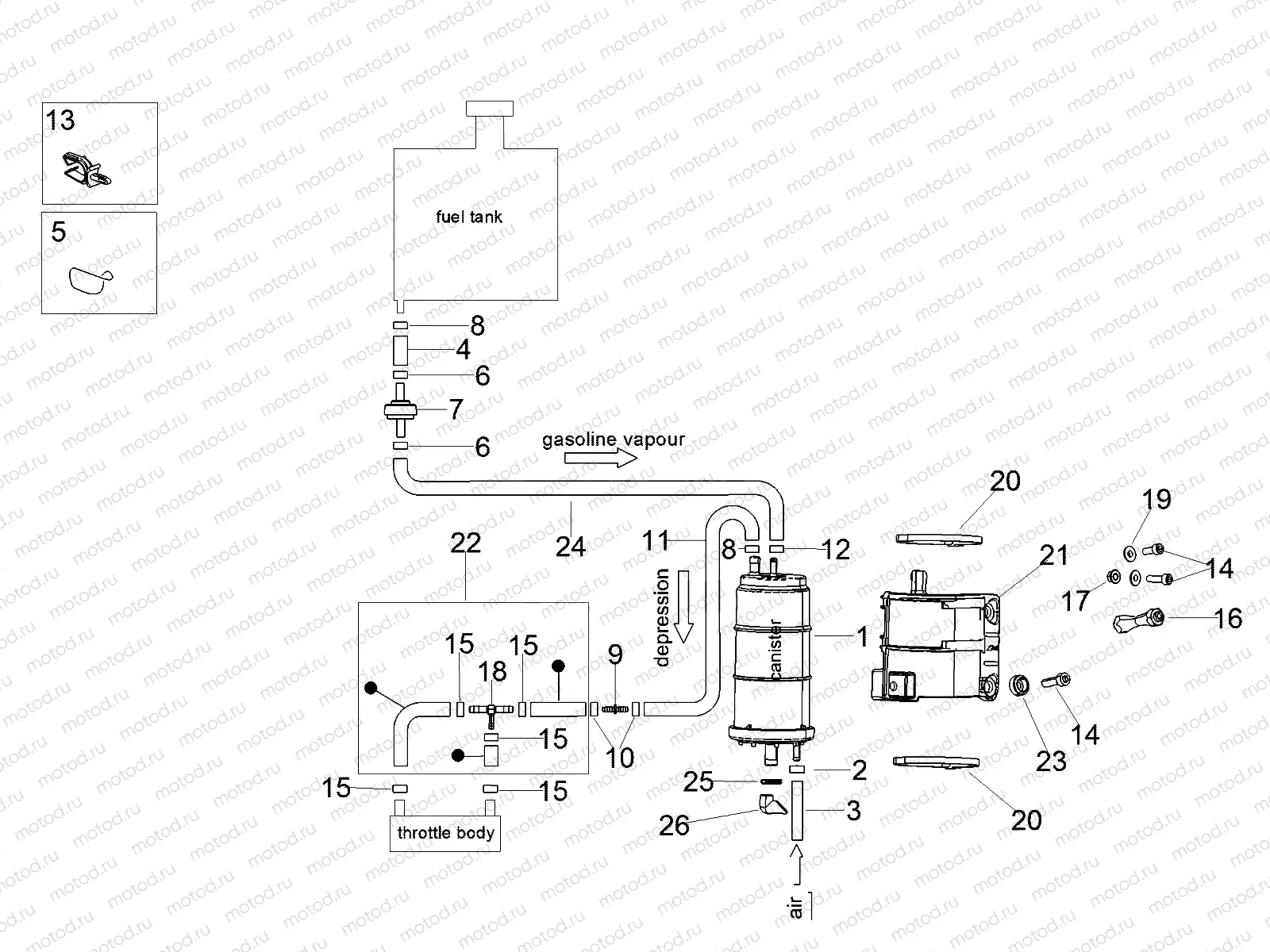
Fuel vapour recover system

Fuel vapour recover system
1
2B002632
Canister
2
AP8102520
Collier
3
890499
Fuel pipe 8x13
4
856063
pipe SAE 30 d.12,7x6,35
5
AP8221150
Cable-guide
6
AP8102239
Collier
7
AP8104614
Pressure valve
8
AP8120446
3 pc - Collier
9
AP8121267
Choke hold
10
AP8102998
Collier
11
2B003692
SAE 30 R12A-3/16 pipe
12
AP8102764
10 pc - Collier
13
AP8221311
Fairlead d18
14
AP8150044
Vis
15
CM001901
Collier
16
894933
Entretoise
17
AP8152299
10 pc - Nut
18
AP8104666
3-way union
19
AP8121032
5 pc - Entretoise
20
AP8141017
Black hose
21
2B003441
Support bracket
22
2B003684
Shed pipe assembly
23
2B003714
Bush
24
2B003691
SAE 30 R12A-3/16 pipe
25
AP8127601
Ventilation plug

Узлы для