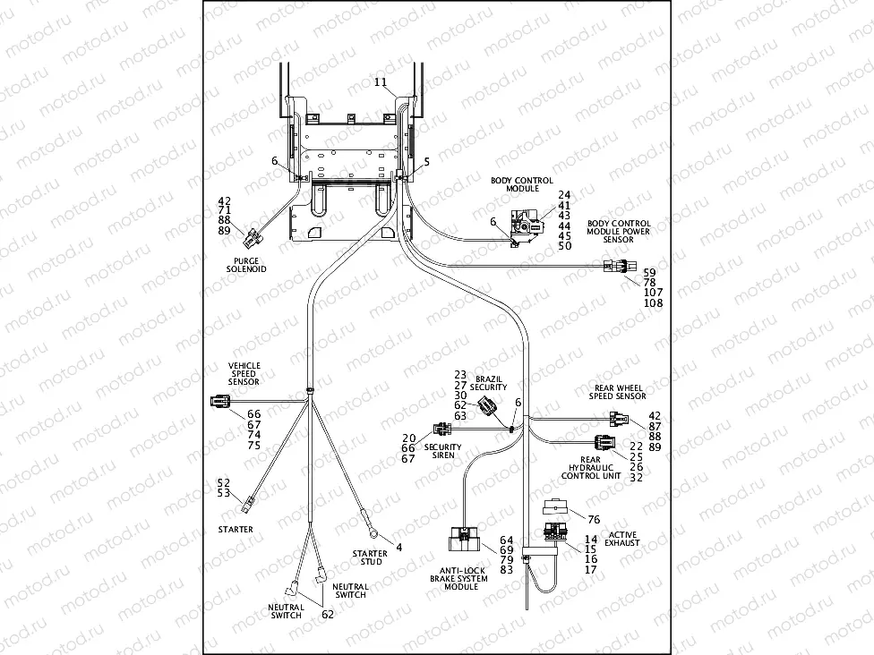
WIRING HARNESS, MAIN, ABS - FLSTC, FLSTF, FLSTN & FLSTFB (4 OF 5)

WIRING HARNESS, MAIN, ABS - FLSTC, FLSTF, FLSTN & FLSTFB (4 OF 5)
0
70238-12
MAIN HARNESS,ABS-SOFTAIL(EX-FX
0
69200-495
MAIN HARNESS,ABS,SOFTAIL/BRAZI
72
72519-09BK
DUSTCAP, JET SENSOR
73
72533-06
DUSTCAP, 2-PIN CONNECTOR
74
72543-07BK
HOUSING, 3-WAY FEMALE, BLACK
75
72544-07
SECONDARY LOCK, 3-WAY FEMALE
76
72553-07
DUSTCAP, 5-PIN CONNECTOR
77
72569-08
TERMINAL, SOCKET, #20-22AWG
78
72575-11
SECONDARY LOCK
79
72581-11
TERMINAL,SOCKET,#18-20AWG/GOLD
80
72582-11
FUSEBLOCK,MAXI/MINI
81
72586-11
COVER,FUSEBLOCK,MAXI/MINI
82
72587-11
SEC-LOCK,FUSEBLOCK,MAXI/MINI
83
72593-11
TERMINAL,SOCKET,#14-16AWG/GOLD
84
72595-11
SEAL,FUSEBLOCK,MAXI/MINI
85
72596-11
BRACKET,ELEC CONN,RH
86
72597-11
BRACKET,ELEC CONN,LH
87
72606-08
HOUSING, 2-WAY SOCKET
88
72609-08
SECONDARY LOCK, 2-WAY SCKT/BLA
89
72610-08
SEAL, CABLE #18-20 AWG, WHITE
90
72664-12A
HOUSING,18-WAY SOCKET,KEY A,BK
91
72665-12A
HOUSING,18-WAY SOCKET,KEY B,GY
92
72666-12
TERMINAL,SOCKET,#18-20AWG,SILV
93
72720-07
HOUSING, 2-WAY SOCKET, MOLEX M
94
72721-07
TERMINAL, SOCKET #18-20 AWG, M

Узлы для