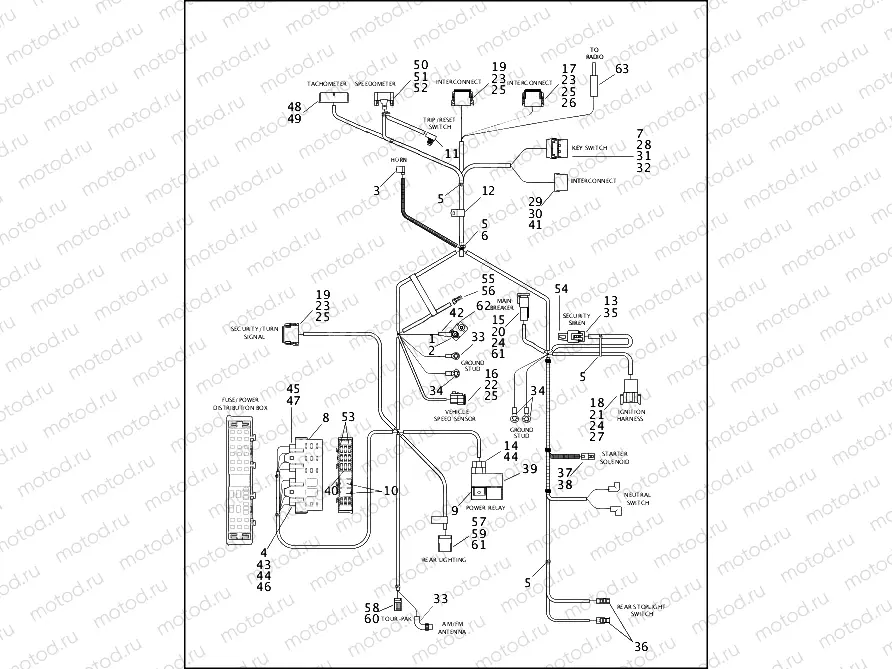
WIRING HARNESS, MAIN (2 OF 2)

WIRING HARNESS, MAIN (2 OF 2)
0
MAIN WIRING HARNESS (continued)
34
72254-94
RING TERMINAL, .25, 16-14 GA
35
72280-95
CONNECTOR, 3 WAY, TPS
36
72290-94
TERMINAL, .25 OF, INSULATED
37
72291-94
TERMINAL, 56 SERIES, 14-16GA
38
72295-94
HOUSING, .187 TERM
39
72325-97
RELAY HOLDER
40
72330-95
Fusible (15A)
41
72355-97
FEMALE TERMINAL, 12AWG
42
72366-95
HEAT SHRINK TUBE, .354, YELLOW
43
72428-00
TERMINAL, .187, 18-14 GAUGE
44
72429-00
TERMINAL, 16-12 GA, .25 FASTON
45
72430-00
FUSE MOUNTING BLOCK, TYPE 0
46
72432-00
FUSE MOUNTING BLOCK, TYPE 2
47
72434-00
TERMINAL, JR. POWER-TIMER, 16
48
CONNECTOR, 6-way
49
72452-00
TERMINAL, 18-22 AWG
50
72453-00
CONNECTOR, SPEED, 12 POS.
51
72454-00
CONECTOR, SPEEDO, 12 POS.
52
72455-00
SOCKET, TERMINAL
53
72462-00
FUSE, 10 AMP, MINI
54
72516-01
CAP, SIREN CONNECTOR
55
72912-01BK
SOCKET HOUSING, 2-WAY
56
72991-01
10 pc - TERMINAL SOCKET
57
73108-96BK
TAB HOUSING, 8-POSITION
58
73153-96BK
RECEPTACLE, HOUSING, 3-POSITIO
59
73190-96
TAB TERMINAL, 20-16 GA
60
73191-96
RECEPTACLE, CONTACT, 20-16 GA
61
73198-96
CONNECTOR, ANCHOR
62
74600-94A
FUSE,50AMP
63
76248-86
CABLE ANTENNA (102 INCH)

Узлы для