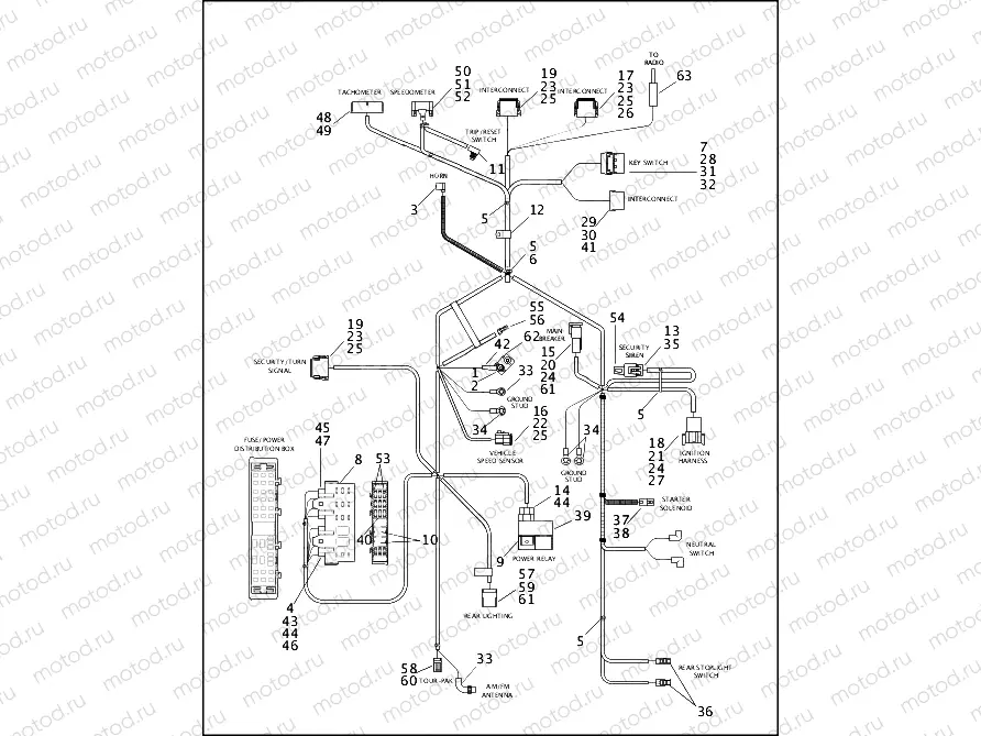
WIRING HARNESS, MAIN (1 OF 2)

WIRING HARNESS, MAIN (1 OF 2)
0
MAIN WIRING HARNESS
1
7629
NUT, KEPS 10-32
2
9840
TERMINAL RING
3
9898
TERMINAL, FLAG
4
9937
TERMINAL .25 FASTON 18-14GA
5
10065
CABLE STRAP
6
VINTA-GEPARTS
Pochette de joints moteur
7
10147
CLIP, CONNECTOR
8
COVER ASSEMBLY, fuse block
9
31504-91C
STL1994 STARTER RELAY
10
31522-00D
STL2001 MICRO RELAY SPDT, W/DI
11
67854-98
SPEEDOMETER RESET SWITCH
12
68750-93
Collier
13
72033-93
SOCKET, TERMINAL
14
72046-79
SOCKET HOUSING
15
72104-94BK
SEALED PIN HOUSING, BLACK, 4-P
16
72113-94RD
HOUSING, 3-WAY SKT, REDUCED DI
17
72119-94BK
SEALED SOCKET HOUSING, BLACK,
18
72128-94GY
SEALED PIN HOUSING, GREY, 8-PI
19
72139-94GY
SEALED SOCKET HOUSING, GRAY, 1
20
72144-94
SECONDARY LOCK, 4 PIN
21
72148-94
SECONDARY LOCK, 8 PIN
22
72153-94
SECONDARY LOCK, 3 SOCKET
23
72159-94
SECONDARY LOCK, 12-SOCKET
24
72190-94
STAMPED & FORMED PIN
25
72191-94
STAMPED AND FORMED SOCKET
26
72195-94
SEAL PIN,4-WAY RECEPTACLE
27
ATTACHMENT CLIP, 8-way only
28
72205-94
CONNECTOR, 4 POSITION MALE
29
72206-94
CONNECTOR, 4 POSITION FEMALE
30
72207-94
FEMALE TERMINAL, 14 GA
31
72208-94
MALE TERMINAL, 12 GA
32
72210-94
MALE TERMINAL. 14 GA
33
72242-94
TERMINAL, 1/4 INCH RING

Узлы для